Здравейте,
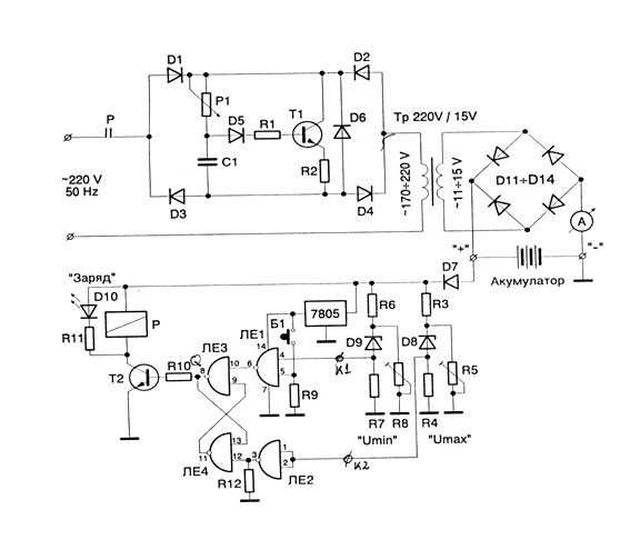
паднах на следната схема за зарядно на акумулатор и ми допадна доста.
Имам следните данни за схемата:
Резистори постоянни БДС10157-81
R1 100Ω 1 MLT
R2 1.6Ω 2 MLT
R3 330Ω 1 MLT
R4 220Ω 1 MLT
R6 330Ω 1 MLT
R7 330Ω 1 MLT
R9 1kΩ 1 MLT
R10 100Ω 1 MLT
R11 220Ω 1 MLT
R12 1kΩ
Резистори променливи БДС 6384-71
R5 2kΩ 1 тример
R8 2kΩ 1 тример
P1 10kΩ 1 потенциометър
Кондензатори
C1 220nF 1 400V
Диоди
D1-D7 1N4007 4
D8,D9 Ценери 5V 2
D11-D14 КД2013 4
Транзистори
Т1 BU326A 1
T2 2T6551 1
Интегрални схеми
ИС1 7400
1
ИС2 7805 1
Та въпросат ми е означените елементи с ЛЕ1, ЛЕ2, ЛЕ3 и ЛЕ4 какви ИС се явяват и от по - горе написаните елементи - "ИС1 7400", къде се поставя в схемата, понеже не видях никъде да е изобразена.
паднах на следната схема за зарядно на акумулатор и ми допадна доста.
Имам следните данни за схемата:
Резистори постоянни БДС10157-81
R1 100Ω 1 MLT
R2 1.6Ω 2 MLT
R3 330Ω 1 MLT
R4 220Ω 1 MLT
R6 330Ω 1 MLT
R7 330Ω 1 MLT
R9 1kΩ 1 MLT
R10 100Ω 1 MLT
R11 220Ω 1 MLT
R12 1kΩ
Резистори променливи БДС 6384-71
R5 2kΩ 1 тример
R8 2kΩ 1 тример
P1 10kΩ 1 потенциометър
Кондензатори
C1 220nF 1 400V
Диоди
D1-D7 1N4007 4
D8,D9 Ценери 5V 2
D11-D14 КД2013 4
Транзистори
Т1 BU326A 1
T2 2T6551 1
Интегрални схеми
ИС1 7400
1
ИС2 7805 1
Та въпросат ми е означените елементи с ЛЕ1, ЛЕ2, ЛЕ3 и ЛЕ4 какви ИС се явяват и от по - горе написаните елементи - "ИС1 7400", къде се поставя в схемата, понеже не видях никъде да е изобразена.
Прикачен файл
zarqdno.jpg (74.49 KиБ) Видяна 8153 пъти

