• 1
  • 2
От мобилни телефони до цифрови камери
stefan_gb - специалист
Искам да преправя една машина която постоянно ми създава проблеми, управлението на трафа (12KW) е с 2 тиристора свързани срещоположно, моля за съдествие, схеми :? Напрежението кум трафа трябва да се реголира от 220 до 380 V плавно ... (втората схема)

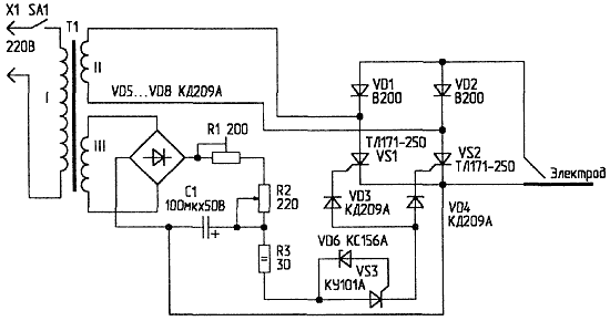
И още един въпрос на следната схема колко волта трябва да е намотка 3 ???

Прикачен файл

фгфтт.gif
фгфтт.gif (9.46 KиБ) Видяна 20526 пъти

Прикачен файл

Снимка0044.jpg Tiristori.jpg
Снимка0044.jpg Tiristori.jpg (70.55 KиБ) Видяна 20528 пъти
lz1wvm - специалист
Тук има една схема.
stefan_gb - специалист
Благодаря колега :) но греца малко ме притеснява ( на тази мощност) искаше ми се да е галванично разделено управлението или още по добре със собствено захранване. А какъв е този правотоков мотор когото упвляваме междодругото , от какво е схемата ?Отново благодаря.
Хубави диоди но са маи доста скъпички ....
lz1wvm - специалист
Преди години я намерих в интернет смятах да я ползвам за електрожен.Но след като си навих- схемата си остана така неизпробвана.
stefan_gb - специалист
Кои знае какво са завъртали руснаците :? Иначе мисля да я пробвам схемата но маи трябва да пресметна отново резистора 2 вата 62 к-ома ако не греша, при мен зах. напрежение е 380 V или се лъжа :? утре ще го огледам по подробно,така и неоткрих KC 527 за колко волта, утре ще отварям справочниците ......
stefan_gb - специалист
Благодаря lenko71 , и все пак с помощ на електрончиците от саита бих искал да създадем схема която да управлява двоиката тиристори по горе..... и Елементал се е скрил .... Мисля че и hygro има досатъчен опит...
vezbata - напреднал
lz1wvm написа:
Преди години я намерих в интернет смятах да я ползвам за електрожен.Но след като си навих- схемата си остана така неизпробвана.
Схемата става ли за заваръчен апарат ???
:?
stefan_gb - специалист
vezbata смата става са реголиране на заваръчен апарат (само затова)....
lz1wvm - специалист
Както казах схемата не съм я пробвал но не виждам защо няма да работи.Това е фазов регулатор на напрежение.Принципа на електрожена е подобен-променяш намотки в първичната за сметка на мощността.
Схемата е вземата от този сайт но сега не мога да я намеря.
http://shems.h1.ru/
  • 1
  • 2

Тема "Управление на мощни тиристори - схеми" | Включи се в дискусията:


Сподели форума:

Бъди информиран. Следвай "Направи сам" във Facebook:

Намери изпълнител и вдъхновения за дома. Следвай MaistorPlus във Facebook: