От мобилни телефони до цифрови камери
gogo7777 - майстор
С тая схема има ли надежда да се подкара траф ТС-270 на 400 Hz? Разглобих един такъв и по груби сметки има достатъчно място за намотките. Според руснаците от един такъв траф може да се извлече мощност 380 вата. Тамън са за мини-електрожен, стига трафа да заработи на по-високата честота. Тоя чип ULN2004 ще може ли да управлява транзисторите? Идеята ми дойде от тук http://circuitsan.blogspot.com/2013/12/ ... rcuit.html
Прикачен файл:
400Hz 2722727.JPG
dj_marti79 - специалист
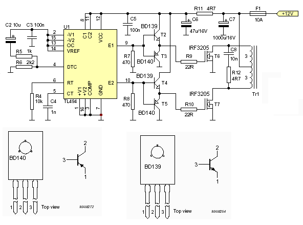
Така би трябвало да стане, но имам няколко предложения:
-предлагам тази схема като изходна. SG3525 и TL494 са специализирани за тази цел чипове.
-мисля че е редно драйверните стъпала да са две, отделни, двутактни. Който не иска с транзистори може с TC4420.
-редно е между генератора и драйверното стъпало да има разделителен драйверен трансформатор, който да разделя високоволтовата от нисковолтовата част. Поради това малко захранващо трансформаторче с три отделни вторични намотки - една за задаващия генератор и по една за двете драйверни стъпала.

Някой може ли да помогне с изчисляване на трансформатор за 400Hz?

Прикачен файл

przetwornica_tl494_2036.gif
przetwornica_tl494_2036.gif (13.18 KиБ) Видяна 977 пъти

Тема "Електрожен 2 kHz - постановка на схема" | Включи се в дискусията:


Сподели форума:

Бъди информиран. Следвай "Направи сам" във Facebook:

Намери изпълнител и вдъхновения за дома. Следвай MaistorPlus във Facebook: