Търся тествана схема на инвертор от 12 на220 волта. Ако може над 100 вата
Място за идеи и желания за проектиране и изработка на готови проекти.
9 мнения в "12-220"
- Мнения: 8
Не е до парите искам сам да си го направя .Ако имате добри схеми ги качете
- Мнения: 8
Тествани ли са схемите
- Мнения: 8
Ако някои си е правил инвертор 12-220 нека сподели схема ,платка и др.
cvetanmu
- специалист
- Мнения: 339
Правил съм тази схема http://cxem.net/pitanie/5-164.php и работи добре.
piron45
- майстор
- Мнения: 1070
http://www.bgaudioclub.org/forum/viewtopic.php?t=12491
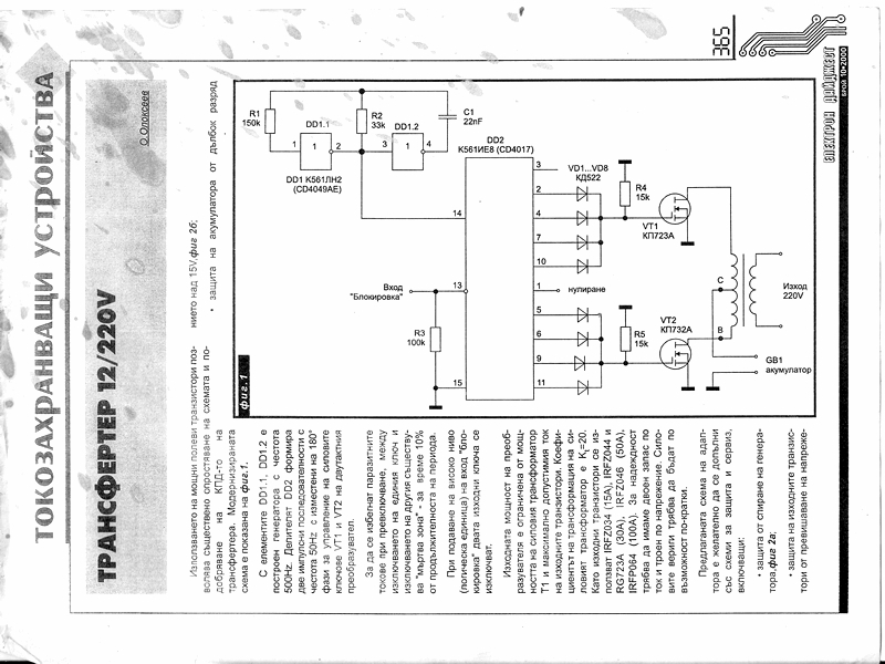
Колега, разгледай тази тема. Има достатъчно инфо за да си направиш сам инвертор. Направил съм си инвертор по тази схема и работи перфектно. Схемата има защити - пази батерията от презареждане и критичен разряд, разрешава работа на инвертора при напрежение на батерията над 11.5V, има включена схема за гасене на самоиндукцията.Работи напълно автоматично.
Колега, разгледай тази тема. Има достатъчно инфо за да си направиш сам инвертор. Направил съм си инвертор по тази схема и работи перфектно. Схемата има защити - пази батерията от презареждане и критичен разряд, разрешава работа на инвертора при напрежение на батерията над 11.5V, има включена схема за гасене на самоиндукцията.Работи напълно автоматично.
Тема "12-220" | Включи се в дискусията:
Сподели форума:
Бъди информиран. Следвай "Направи сам" във Facebook:
Намери изпълнител и вдъхновения за дома. Следвай MaistorPlus във Facebook:
Имаш нужда от подходящ професионалист за дома?
- Преустройство, ремонт и реновиране
- ↳ Вашите ремонти
- ↳ Кухня
- ↳ Баня
- ↳ Дневна
- ↳ Спалня
- ↳ Детска
- ↳ Градина
- ↳ Коридор
- ↳ Тераса и балкон
- Направи сам
- ↳ Направи сам
- ↳ Ремонтирай сам
- ↳ Къде е по-евтино?
- ↳ Дърводелство
- ↳ Ел. инструменти
- ↳ Металообработване
- ↳ Конкурс "Направи сам 2012"
- Строителство
- ↳ Всичко за вилата
- ↳ Къщи
- ↳ Саниране
- ↳ Хидроизолация
- ↳ Пасивни и нискоенергийни сгради
- Сухо строителство
- ↳ Окачени тавани
- ↳ Преградни стени и предстенни обшивки
- ↳ Сухи и повдигнати подове
- ↳ Декоративни елементи - колони, трегери, сводове и др.
- ↳ Всичко за гипскартона и гипсфазера
- Въпроси и Отговори
- ↳ Полезни съвети
- ↳ Автомобили
- ↳ Партньори
- ↳ Боядисване и Декориране
- ↳ Вентилация, климатици и термопомпи
- ↳ Водоснабдяване и канализация.
- ↳ Всичко за ремонта
- ↳ Електротехника
- ↳ Отопление
- ↳ Газификация
- ↳ Електроника и Схеми
- ↳ Газобетон
- ↳ От всичко по малко
- ↳ Компютри и периферия
- ↳ Уеб дизайн, PHP, MySQL, JavaScript, HTML..
- ↳ Мобилни устройства, GSM-и
- ↳ Нека се запознаем
- ↳ Recycle Bin
- Статии
- ↳ Практични решения
- ↳ Качване на снимки
- ↳ Какви статии искате?
- ↳ Готварство, туршии и зимнина
- ↳ Отмора и шеги
- ↳ От нищо нещо
- ↳ Не е за вярване
- ↳ Литература
- ↳ Връзки към Интересни сайтове
- Магазин
- ↳ Препоръки и Мнения за он-лайн магазина
- ↳ Крадeни инструменти !!!

