Че пита за трафа е ясно,
за разлика от твоите причини да отречеш употребата на шлауха...??
Място за идеи и желания за проектиране и изработка на готови проекти.
nikolaytatarov
- специалист
1980 мнения в "Изработка на инверторен електрожен"
nikolaytatarov
- специалист
- Мнения: 338
Не отричам нищо колега ,просто при резонансния дросел на моста можеш да ползваш от този шлаух,но е основно за дистанциране на намотките поради напрежението което може да достигне доста високи стоиности,иначе кабела си има лакова изолация.Без заяждане ,всеки може да си ползва каквото си иска , аз изразих моето мнение за това кое е по подхадящо,термошлауха дава добра изолация ,но няма механична якост ,при 70 градуса почва да става на дъвка и вече нищо не изолира ,докато това което сам дал като пример издържа до 300 градуса.
- Мнения: 3
Здравейте Отворих Поли-то и там изправянето е еднопътно с 16или 18 диодчета по 10а ( 30ст.струва един) всеки в паралел руски мисля бяха 2997 ,като "аспиринче",без дросел.трафа е навит (вторичната) е разделена на 6, навита е от литцендрат 200 по 0.05 .като началата отиват на диодче ,а краищата на минус.Направен е с 6 транзистора и три трафа .Бях снемал и данни от трафа но бе отдавна и некаде ги потулих.
nikolaytatarov
- специалист
- Мнения: 338
Може ли да пуснеш някоя снимка от вътре ако не ти е проблем.
profesionalist_wood
- майстор
- Мнения: 4860
rokoko написа:Здравейте Отворих Поли-то и там изправянето е еднопътно с 16или 18 диодчета по 10а ( 30ст.струва един) всеки в паралел руски мисля бяха 2997 ,като "аспиринче",без дросел.трафа е навит (вторичната) е разделена на 6, навита е от литцендрат 200 по 0.05 .като началата отиват на диодче ,а краищата на минус.Направен е с 6 транзистора и три трафа .Бях снемал и данни от трафа но бе отдавна и некаде ги потулих.Кой модел ,,Поли,, ?
- Мнения: 3
Нямам снимки щото това бе преди доста време ,а модела 160 и 200 разликата е че има по още 6 диодчета ,естествено и допълнителна вторична.От приятели съм чувал ,че някакви майстори в горна оряховица са го разкостили с цел да го повторят,но не са успели да го настроят.По мое мнение са три полумоста в паралел,но няма драйверни транзистори,а с един топкерн се управляват и не е резонансник,управлението е с някакви MH-схема ,няма дросел на изхода .ЕЙ ТУК НАМЕРИХ ПО ПОДРОБНО ОПИСАНИЕ http://forum.eshop.bg/viewtopic.php?p=3 ... bff43b1d72
andro440
- майстор
- Мнения: 1020
Здравейте колеги .четох доста за инверторите и съм се насочил към изпълнението на една схема ,която видях тук във форума -става дума за тази:
http://napravisam.bg/forum/download/file.php?id=44932
http://napravisam.bg/forum/viewtopic.ph ... 20#p330226
Молбата ми е ,ако някой е правил това нещо да сподели за евентуални проблеми с които ще се сблъскам по изпълнението на схемата .
Благодаря предварително
http://napravisam.bg/forum/download/file.php?id=44932
http://napravisam.bg/forum/viewtopic.ph ... 20#p330226
Молбата ми е ,ако някой е правил това нещо да сподели за евентуални проблеми с които ще се сблъскам по изпълнението на схемата .
Благодаря предварително
kle500
- специалист
- Мнения: 53
Тука има писано много по въпроса.
http://moskatov.getbb.ru/viewtopic.php? ... &sk=t&sd=a
http://moskatov.getbb.ru/viewtopic.php? ... &sk=t&sd=a
andro440
- майстор
- Мнения: 1020
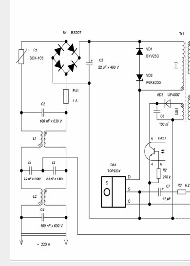
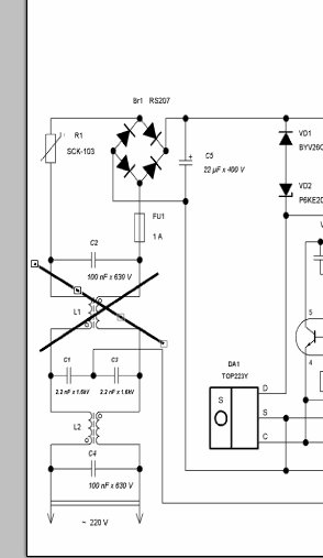
здравейте ,започвам да дерзая и първо ще се занимавам с захранващия блок ....та имам следното питане .
да го изпълня по този начин на входа на 220 волта или да го съкратя както е на АТХ
захранванията
ScreenHunter_129.jpg (26.46 KиБ) Видяна 4883 пъти

ScreenHunter_130.jpg (18.97 KиБ) Видяна 4883 пъти
да го изпълня по този начин на входа на 220 волта или да го съкратя както е на АТХ
захранванията
Прикачен файл:
ScreenHunter_129.jpg (26.46 KиБ) Видяна 4883 пъти
Прикачен файл:
ScreenHunter_130.jpg (18.97 KиБ) Видяна 4883 пъти
Тема "Изработка на инверторен електрожен" | Включи се в дискусията:
Сподели форума:
Бъди информиран. Следвай "Направи сам" във Facebook:
Намери изпълнител и вдъхновения за дома. Следвай MaistorPlus във Facebook:
Имаш нужда от подходящ професионалист за дома?
- Преустройство, ремонт и реновиране
- ↳ Вашите ремонти
- ↳ Кухня
- ↳ Баня
- ↳ Дневна
- ↳ Спалня
- ↳ Детска
- ↳ Градина
- ↳ Коридор
- ↳ Тераса и балкон
- Направи сам
- ↳ Направи сам
- ↳ Ремонтирай сам
- ↳ Къде е по-евтино?
- ↳ Дърводелство
- ↳ Ел. инструменти
- ↳ Металообработване
- ↳ Конкурс "Направи сам 2012"
- Строителство
- ↳ Всичко за вилата
- ↳ Къщи
- ↳ Саниране
- ↳ Хидроизолация
- ↳ Пасивни и нискоенергийни сгради
- Сухо строителство
- ↳ Окачени тавани
- ↳ Преградни стени и предстенни обшивки
- ↳ Сухи и повдигнати подове
- ↳ Декоративни елементи - колони, трегери, сводове и др.
- ↳ Всичко за гипскартона и гипсфазера
- Въпроси и Отговори
- ↳ Полезни съвети
- ↳ Автомобили
- ↳ Партньори
- ↳ Боядисване и Декориране
- ↳ Вентилация, климатици и термопомпи
- ↳ Водоснабдяване и канализация.
- ↳ Всичко за ремонта
- ↳ Електротехника
- ↳ Отопление
- ↳ Газификация
- ↳ Електроника и Схеми
- ↳ Газобетон
- ↳ От всичко по малко
- ↳ Компютри и периферия
- ↳ Уеб дизайн, PHP, MySQL, JavaScript, HTML..
- ↳ Мобилни устройства, GSM-и
- ↳ Нека се запознаем
- ↳ Recycle Bin
- Статии
- ↳ Практични решения
- ↳ Качване на снимки
- ↳ Какви статии искате?
- ↳ Готварство, туршии и зимнина
- ↳ Отмора и шеги
- ↳ От нищо нещо
- ↳ Не е за вярване
- ↳ Литература
- ↳ Връзки към Интересни сайтове
- Магазин
- ↳ Препоръки и Мнения за он-лайн магазина
- ↳ Крадeни инструменти !!!
