• 1
  • 2
Всичко свързано с тоците ми е слабост, опитайте се да ме затрудните.
spahov - помощник
Здравейте!Търся схема за свързване на 220v мотор от пералня Indesit с пет изхода.Благодаря предварително!
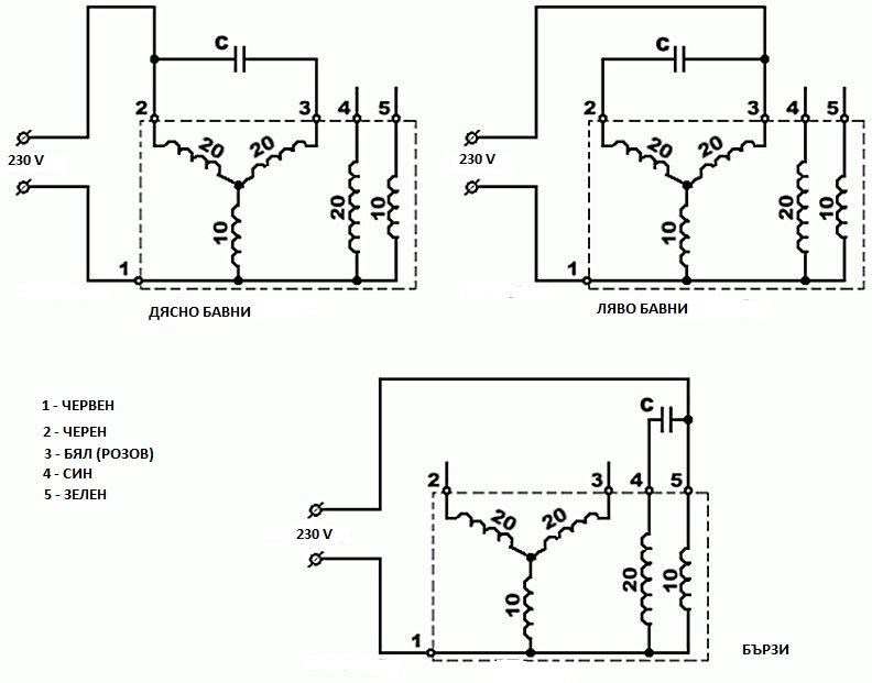
Ето и снимки:

Изображение
Изображение
Изображение
moimoimoi - майстор
ами виж на пералнята как са,от това по лесно няма
spahov - помощник
От пералнята е смъкната отдавна и скам да го ползвам за друго и ми трябва схема как да го вържа на 220v
hidrazin - майстор
Вентилатор ли ще правиш? То с тези 80 вата за какво друго?

Прикачен файл:
Мотор TIPO M12.jpg
Мотор TIPO M12.jpg (103.9 KиБ) Видяна 5595 пъти

:partyman:
DMN - майстор
hidrazin написа:
Вентилатор ли ще правиш? То с тези 80 вата за какво друго?
То като гледам няма и 80 вата, а е написано НР -0.08. Демек 0.08 конски сили, и като се сметне във ватове излиза 56 вата, то даже го пише това по-вдясно на същия ред. Ама дали е така както го казвам, ба...ли му мамата :-D :? 0.056 може би е мощността на другата скорост, която е пак в НР.
А иначе щом цяла пералня са направили с този мотор, значи става и за пералня освен за вентилатор :-D .
Предполагам, че автора иска да си направи нещо шмиргелошлайфащо, ама ще е слабичко.... той си знае.
:partyman:
hidrazin - майстор
пет апр 05, 2019 8:03 pmDMN написа:
0.056 може би е мощността на другата скорост, която е пак в НР...
Точно. Много слаботелесна пералня...
:partyman:
spahov - помощник
Имам два мотора от перални единия е по малък с шест изхода и много е мощен и високи обороти прави.Но този видимо външно изглежда много по голям ,но да е слаб от другия не ми се вярва.И двата са смъкнати от перални Indesit.Този който искам да подкарам е служил вярно над 15 години и все още работеше.Имам две идеи за двата мотора.Този който става въпрос за шмиргел а другия мисля да го свържа към бутало от компресор за хладилник и да направя мини банцинг,но за банцинга ще ми трябва и управление на оборотите защото другия мотор вдига прекалено много обороти.
DMN - майстор
Според мен слаб е моторът за тези неща, които си наумил, еле пък за мини банцига...
За шмиргел за дребни нещица по-може, ама....
:partyman:
spahov - помощник
Мотора е от пералня с капацитет 5кг.Гледам сега на мотора пише A мисля че ампераж който е 3 не означава ли че мотора е 660 вата.Утре ще пробвам посхемата да видим колко е мощна.И искам да попитам един друг въпрос разрязах хоризонтален компресор от хладилни и пробвах как работи и какви обороти прави хареса ми.Сработва като свържа една кутия мисля че за пусковия ток.Пробвах вчера работи 5минути не загрява всичко е ок.После пак пуснах след 10 сек. почна да пуши и изключва после пак същото.От какво може да се получава според вас,дали кутията пусковата трябва да стои в едно положение иначе прегрява и изключва.Дима идва от намотките и изключва.
DMN - майстор
spahov написа:
A мисля че ампераж който е 3 не означава ли че мотора е 660 вата.
На този въпрос ти отговарям с - не. Не означава.
:partyman:
  • 1
  • 2

Тема "Схема за свързване на асинхронен мотор от пералня Indesit" | Включи се в дискусията:


Сподели форума:

Бъди информиран. Следвай "Направи сам" във Facebook:

Намери изпълнител и вдъхновения за дома. Следвай MaistorPlus във Facebook: