Всичко свързано с тоците ми е слабост, опитайте се да ме затрудните.
asen_top_87 - помощник
Добар ден колеги тука се натакнах на едни чаркалаци и ме е любопитно от това може ли да се скалапи едно зарядно парво си намерих енда прекрасна кутия от зарядно което е било 24 Волтово но имам само кутията и платката която показва дали е зареден акумолатора ще пусна и снимки за пояснение и да ми кажете тази платка дали помага за презареждане и каква е нейната функция този траф който имам дали става за едно зарядно греца е 80 Ампера а също така ми е интересно дали този траф ще стане за 12 волта с една дума колеги мога ли да си скалапя едно хубаво зарядно за автомобил с малка инвестиция.
http://prikachi.com/images.php?images/953/6629953v.jpg
http://prikachi.com/images.php?images/958/6629958W.jpg
http://prikachi.com/images.php?images/968/6629968d.jpg
http://prikachi.com/images.php?images/976/6629976o.jpg

И много ви се моля колеги колеги да се изказвате само относно по темата
Не да ми препорачвате да си копувам зарядно от 30 лв или като не разбираш не се хващай :)
Благодаря ви предварително за отговирите и наизтена се надявам на коректни и компитентни отговори :)
hidrazin - майстор
asen_top_87 написа:
Добър ден колеги тука се натъкнах на едни чаркалаци и ме е любопитно от това може ли да се скалъпи едно зарядно първо си намерих една прекрасна кутия от зарядно което е било 24 Волтово но имам само кутията и платката която показва дали е зареден акумулатора. Ще пусна и снимки за пояснение и да ми кажете тази платка дали помага за презареждане и каква е нейната функция този траф който имам дали става за едно зарядно греца е 80 Ампера а също така ми е интересно дали този траф ще стане за 12 волта с една дума колеги мога ли да си скалъпя едно хубаво зарядно за автомобил с малка инвестиция.

И много ви се моля колеги колеги да се изказвате само относно по темата
Не да ми препоръчвате да си купувам зарядно от 30 лв или като не разбираш не се хващай :)
Благодаря ви предварително за отговорите и наистина се надявам на коректни и компетентни отговори :)
Добре дошъл! Може да се скалъпи. Използваш кутията, пренавиваш трафа или му развиваш част от вторичната, изхвърляш електрониката и слагаш нова, настройваш и това е. Нищо работа.
Спокойно, няма да ти препоръчваме зарядно от 30 лева. Читавите започват от 60-80 лева нагоре.
:partyman:
asen_top_87 - помощник
hidrazin написа:
asen_top_87 написа:
Добър ден колеги тука се натъкнах на едни чаркалаци и ме е любопитно от това може ли да се скалъпи едно зарядно първо си намерих една прекрасна кутия от зарядно което е било 24 Волтово но имам само кутията и платката която показва дали е зареден акумулатора. Ще пусна и снимки за пояснение и да ми кажете тази платка дали помага за презареждане и каква е нейната функция този траф който имам дали става за едно зарядно греца е 80 Ампера а също така ми е интересно дали този траф ще стане за 12 волта с една дума колеги мога ли да си скалъпя едно хубаво зарядно за автомобил с малка инвестиция.

И много ви се моля колеги колеги да се изказвате само относно по темата
Не да ми препоръчвате да си купувам зарядно от 30 лв или като не разбираш не се хващай :)
Благодаря ви предварително за отговорите и наистина се надявам на коректни и компетентни отговори :)
Добре дошъл! Може да се скалъпи. Използваш кутията, пренавиваш трафа или му развиваш част от вторичната, изхвърляш електрониката и слагаш нова, настройваш и това е. Нищо работа.
Спокойно, няма да ти препоръчваме зарядно от 30 лева. Читавите започват от 60-80 лева нагоре.
:partyman:

Колега тази платка не може ли да се ползва се пак е била за зарядно
hidrazin - майстор
Може бе "колега". Сваляш и схемата. Гледаш как работи, правиш съответните промени и това е. Елементарно.
:partyman:
asen_top_87 - помощник
hidrazin написа:
Може бе "колега". Сваляш и схемата. Гледаш как работи, правиш съответните промени и това е. Елементарно.
:partyman:

ами момчета аре помогнете със схема за тази платка мисля че много ясно се вижда аз потърсих и не можах да намеря нищо
miroton - майстор
По лесно ще стане с нова платка,а тази ти трябва бая преработване.

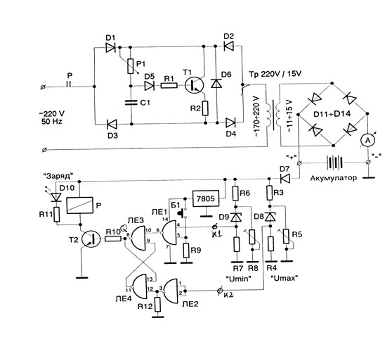
Е тази схема работи,правиш часта след трафа
http://constructor.bg/shop/product_info ... s_id=10822

Прикачен файл

zarqdno.jpg
zarqdno.jpg (74.49 KиБ) Видяна 2954 пъти
asen_top_87 - помощник
miroton написа:
а тази ти трябва бая преработване.

Аз тия платки колега ги разгледах в нета но се пак ми се изка да задаржа тази която е дали ще се намери някой който да каже мнението си за тази платка се пак е заводска и ако може да даде схема на нея и начина на свързване
ESPACE - майстор
Ами то на платката има май извод за 12В. Точно между двете мъжки кабелни обувки.
gogo7777 - майстор
За тази платка трябва захранване 36 волта променливо. Твоя траф не става за нея. Ако държиш на нея, занеси го в някой сервиз да ти я направят. Преработката и може да се окаже не рентабилна. Има други много прости и перфектни схеми за зарядно. Трафа ти е добър, само си намери схема.
asen_top_87 - помощник
ESPACE написа:
Ами то на платката има май извод за 12В. Точно между двете мъжки кабелни обувки.
Да колега и аз го забелязах но няма краченце ако се сложи дали ще стане

Тема "зарядно за кола" | Включи се в дискусията:


Сподели форума:

Бъди информиран. Следвай "Направи сам" във Facebook:

Намери изпълнител и вдъхновения за дома. Следвай MaistorPlus във Facebook: