• 1
  • 48
  • 49
  • 50
  • 51
  • 52
  • 198
Място за идеи и желания за проектиране и изработка на готови проекти.
pansim - майстор
R80, E65, E70,
E55 / за по-малък ток че не се събират навивките с голям диаметър/
Програмата за изчисление е по-горе. Вземи който ти хареса
kalinvd1 - напреднал
Мерси,ще опитам ако мога от ебей да си го взема там го има , а в краен случай може R80.
kalinvd1 - напреднал
Не Е70 ,а R55x32x18 -пръстен?
ivanj - специалист
pansim ти е писал R80 а там мисля че го има.Е ти си знаеш.
Elin - напреднал
ivanj написа:
Опитах но не може. "Разширението lay не е разрешено" Eто линк
http://tranzit.dir.bg/load.php?id=ZRp0z ... hFX1516075
Здравейте.Бихте ли качили отново lay. файла.Линка не работи или файла е премахнат.
Прикачен файл:
0F88~1.JPG
0F88~1.JPG (102.42 KиБ) Видяна 3477 пъти
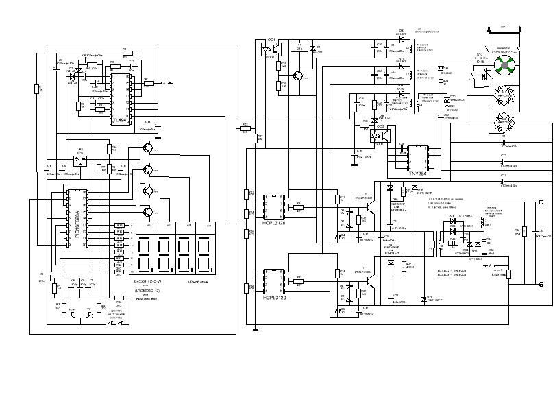
Мислех да започвам по тази схема.Според вас коя е по лесна за настройка.Поздрави.
pulsar - специалист
Elin написа:

Мислех да започвам по тази схема.Според вас коя е по лесна за настройка.Поздрави.
Elin, имаш ли HEX файла?
Последна промяна от pulsar на пет юли 12, 2013 7:11 am, променено общо 1 път.
Elin - напреднал
В архива са и lay. файловете.

Прикачен файл

Сварка Липина.rar
(173.05 KиБ) Свален 283 пъти
pansim - майстор
Какво сте се хванали с тази схема? Даже един АНТИСТИК няма....да не говорим за форсаж без който трудничко се заварява с базични електроди
Или е важно да бъде шарено с индикатор :)
Само че по време на заваряване никой не го гледа...
sympathetic - напреднал
Дай твоето предложение кое е най добре да се направи... Схеми, файлове за платките ако има... ако ти се дават... разяснения...
  • 1
  • 48
  • 49
  • 50
  • 51
  • 52
  • 198

Тема "Изработка на инверторен електрожен" | Включи се в дискусията:


Сподели форума:

Бъди информиран. Следвай "Направи сам" във Facebook:

Намери изпълнител и вдъхновения за дома. Следвай MaistorPlus във Facebook: