Измерих следните осцилограми.Правилни ли са? честота 34кhz
Място за идеи и желания за проектиране и изработка на готови проекти.
kalinvd1
- напреднал
1980 мнения в "Изработка на инверторен електрожен"
pulsar
- специалист
- Мнения: 122
Нещо не ми харесват осцилограмите!!!
Защо повдигна честотата?
С какви транзистори си?
Какви токове искаш да изкараш?
С колко волта запусна трафа?
За довечера имам два трафа, един мой Е70 и един на познат Е65 - за да им определя честотата и междината.Мога да пусна снимки на цялата постановка.
Защо повдигна честотата?
С какви транзистори си?
Какви токове искаш да изкараш?
С колко волта запусна трафа?
За довечера имам два трафа, един мой Е70 и един на познат Е65 - за да им определя честотата и междината.Мога да пусна снимки на цялата постановка.
pansim
- майстор
- Мнения: 1291
pulsar написа: За довечера имам два трафа, един мой Е70 и един на познат Е65 - за да им определя честотата и междината.Ха, ще измислим нова физика и електроника...това се изчислява, и не е необходима никаква опитна постановка!!!
Досега НИТО един траф не съм подбирал опитно а само с изчисления. Поне 30 бройки работят без проблеми!
Приятен ден!
andro440
- майстор
- Мнения: 1020
pansim написа:pulsar написа: За довечера имам два трафа, един мой Е70 и един на познат Е65 - за да им определя честотата и междината.Ха, ще измислим нова физика и електроника...това се изчислява, и не е необходима никаква опитна постановка!!!![]()
Досега НИТО един траф не съм подбирал опитно а само с изчисления. Поне 30 бройки работят без проблеми!
Приятен ден!
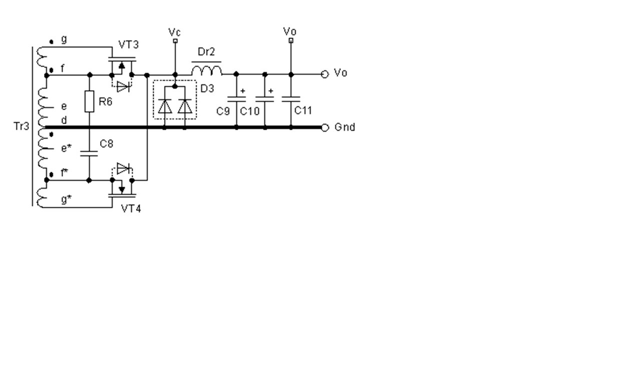
здравей колега /пансим/интересно ще е за всички ,как изчисляваш трансформаторите -все пак това е форум за Самоделци ! на мен лично не ми е необходимо да знам -аз предпочитам да си правя опити и постановки,както сподели колегата /Пулсар / . Така научавам ,много по вече ,стигам до собствени резултати и изводи ,което от една страна е трудно,,но от друга е удовлетворение ..все пак говорим за хоби -а не за някакви комерсиални изпълнения -напр..../пиши ми на лични / ....и ако гръмна 4 ИГБ-та за по малко от секунда .ще се изкефиш ли? -питам,защото вероятно -да ! но ,,,на мен не ми пука . аз не се опитвам да направя ,нещо от което да печеля или да скрия ,като решение и схема .не приемай поста ми сега ,като заяждане ....като знаещ -покажи на незнаещите -нищо лично към теб не влагам ,но май беше писал ,че се оттегляш от ,към присъствие в темата ! и в заключение една задачка ....понеже не разбирам много,,,и само питам ... поствам една схема ! моля те колега ПАНСИМ ...обясни, какво е това ,и как се изчислява трафа ,ще бъдеш много полезен и ще усетиш удовлетворение от знанията си .....
Прикачен файл:
изправител.jpg (52.78 KиБ) Видяна 3455 пъти
andro440
- майстор
- Мнения: 1020
няма да измисляме нова химия ....всичко е измислено...само ще модифицираме ....и ще си показваме резултатите ....какво толкова криеш,колега ? те руснаците отдавна завладяха света ....и със схемата ми,от предния ми пост !допълнителните намотки управляват отпушването на транзисторите ....обаче в синхрон със Шима ! пада на един диод /ако ползваме диоди / е мн голям . пиши на незнаещите ...как става!
щото виждам ..писал си и на рискийй язик ! в някоии форуми
щото виждам ..писал си и на рискийй язик ! в някоии форуми
Тема "Изработка на инверторен електрожен" | Включи се в дискусията:
Сподели форума:
Бъди информиран. Следвай "Направи сам" във Facebook:
Намери изпълнител и вдъхновения за дома. Следвай MaistorPlus във Facebook:
Имаш нужда от подходящ професионалист за дома?
- Преустройство, ремонт и реновиране
- ↳ Вашите ремонти
- ↳ Кухня
- ↳ Баня
- ↳ Дневна
- ↳ Спалня
- ↳ Детска
- ↳ Градина
- ↳ Коридор
- ↳ Тераса и балкон
- Направи сам
- ↳ Направи сам
- ↳ Ремонтирай сам
- ↳ Къде е по-евтино?
- ↳ Дърводелство
- ↳ Ел. инструменти
- ↳ Металообработване
- ↳ Конкурс "Направи сам 2012"
- Строителство
- ↳ Всичко за вилата
- ↳ Къщи
- ↳ Саниране
- ↳ Хидроизолация
- ↳ Пасивни и нискоенергийни сгради
- Сухо строителство
- ↳ Окачени тавани
- ↳ Преградни стени и предстенни обшивки
- ↳ Сухи и повдигнати подове
- ↳ Декоративни елементи - колони, трегери, сводове и др.
- ↳ Всичко за гипскартона и гипсфазера
- Въпроси и Отговори
- ↳ Полезни съвети
- ↳ Автомобили
- ↳ Партньори
- ↳ Боядисване и Декориране
- ↳ Вентилация, климатици и термопомпи
- ↳ Водоснабдяване и канализация.
- ↳ Всичко за ремонта
- ↳ Електротехника
- ↳ Отопление
- ↳ Газификация
- ↳ Електроника и Схеми
- ↳ Газобетон
- ↳ От всичко по малко
- ↳ Компютри и периферия
- ↳ Уеб дизайн, PHP, MySQL, JavaScript, HTML..
- ↳ Мобилни устройства, GSM-и
- ↳ Нека се запознаем
- ↳ Recycle Bin
- Статии
- ↳ Практични решения
- ↳ Качване на снимки
- ↳ Какви статии искате?
- ↳ Готварство, туршии и зимнина
- ↳ Отмора и шеги
- ↳ От нищо нещо
- ↳ Не е за вярване
- ↳ Литература
- ↳ Връзки към Интересни сайтове
- Магазин
- ↳ Препоръки и Мнения за он-лайн магазина
- ↳ Крадeни инструменти !!!